深层天然气扩散系数模拟实验装置的研制 |
| 卢丽, 王国建, 朱怀平, 王光华, 蒋涛 |
|
The development of an experimental measuring apparatus for simulating the diffusion coefficient of naturalgas in depth |
| LU Li, WANG Guo-Jian, ZHU Huai-Ping, WANG Guang-Hua, JIANG Tao |
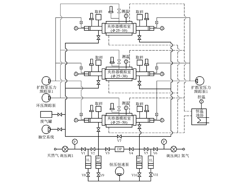
| 图1 深层天然气扩散系数模拟实验装置示意 |
| Fig.1 Schematic diagram showing the experimental apparatus for simulating the diffusion coefficient of natural gasin depth |
|